Current Sensing Solutions
Analog Devices’ current measurement signal chain solutions detail a variety of precise, robust solutions for accurately measuring currents in all environments. From monitoring phase currents in motors, DC/DC converters and solenoids, to measuring leakage currents in ATE environments, our signal chains offer proven performance, optimized for specific bus voltage ranges, current ranges, and sensor types.
Value and Benefits
In applications for industrial, instrumentation, energy and other markets, precise current measurement is a critical aspect of system design. With proven performance at the signal chain level, our robust solutions provide highly accurate, synchronized measurements in the harshest environments, allowing you to optimize your design for a wide range of sensors and current ranges.
Proven performance at the signal chain level
Robust solutions for accurate measurements, even in harsh environments
Optimize your design for specific sensor types and current ranges
Solution Resources
Hardware Products
Interactive Signal Chains
Reference Designs
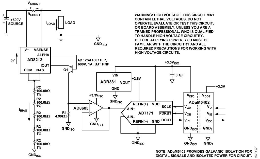
High Voltage Current Shunt Monitor
Training and Support
Trainings and Tutorials
Files and Downloads
AN-1531: Measuring −48 V High-Side Current Using the AD629 Difference Amplifier, AD8603 Op Amp, AD780 Reference, and AD7453 12-Bit ADC Single-Supply Components
190.7 K
AN92 - Bias Voltage and Current Sense Circuits for Avalanche Photodiodes
1.00M
AN639: Analog Devices Energy (ADE) Products: Frequently Asked Questions
656.08 K
AN-1308: Common-Mode Step Response of Current Sense Amplifiers
176 kB
{{modalTitle}}
{{modalDescription}}
{{dropdownTitle}}
- {{defaultSelectedText}} {{#each projectNames}}
- {{name}} {{/each}} {{#if newProjectText}}
-
{{newProjectText}}
{{/if}}
{{newProjectTitle}}
{{projectNameErrorText}}