Industrial Ethernet Solutions
ADI’s Industrial Ethernet connectivity solutions ensure your critical data is delivered reliably throughout your application, enabling seamless connectivity and operational efficiency.
Value and Benefits
ADI’s Industrial Ethernet solutions are complete network interface solutions designed to provide device connectivity for a large range of industrial, instrumentation, and other equipment. PHY technology maximizes data transmission and signal integrity.
Low latency, low power 10 Mbps, 100 Mbps, and 1 Gbps
MAC PHY technology enables reuse of existing low power processor
Flexible edge switch technology enhances network efficiency
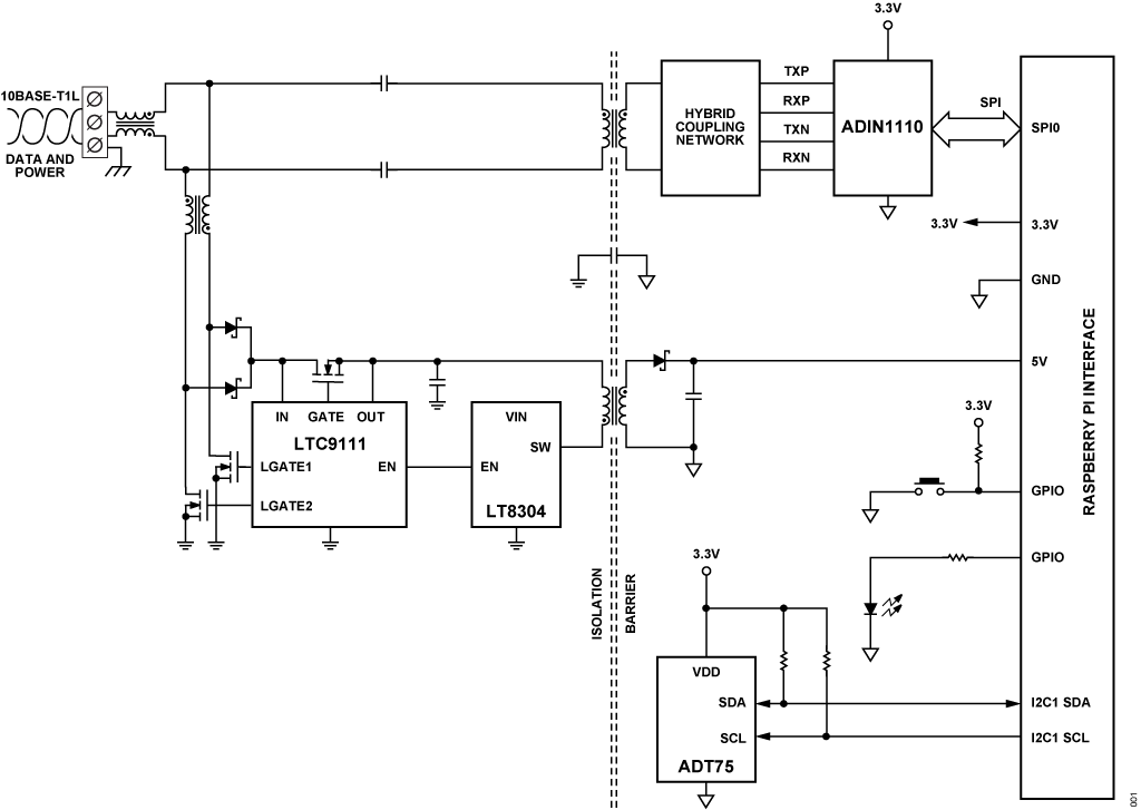
Industrial Single Pair Ethernet
See how ADI enables Ethernet-to-the edge with long reach, 10BASE-T1L and multidrop 10BASE-T1S, single-pair Ethernet solutions.
The Industrial Network of the Future
ADI’s TSN switch, single-pair Ethernet, IO-Link, and software configurable I/O technologies gather more data for smarter manufacturing.
Helping Achieve Net Zero CO2 Emissions with Single-Pair Ethernet
The building sector can advance toward net-zero CO2 goals by using 10BASE-T1L Ethernet to modernize communication and simplify retrofitting.
Customer Success with Intelligent Edge Technologies
ADI’s innovative analog, digital, and software solutions help customers solve complex challenges and accelerate product innovation.
Honeywell is revolutionizing BMS with our collaboration with ADI. Building owners can now upgrade and enhance their wiring without a significant upfront investment, using less labor, with less environmental impact.
Suresh Venkatarayalu Chief Technology Officer | Honeywell
Honeywell: Teaching Old Buildings New Energy-Efficient Tricks with Advanced BMS Technology
Older commercial buildings struggle to meet energy efficiency demands due to outdated systems. To address this challenge, Honeywell teamed up with ADI to help enhance the flexibility, resiliency, and energy efficiency of its BMS solutions by leveraging ADI’s single-pair Ethernet (T1L) and software configurable input/output (SWIO) solutions.
Read on Signals+
Interactive Signal Chains
Solution Resources
Products
Reference Designs
Evaluation Boards and Kits
{{modalTitle}}
{{modalDescription}}
{{dropdownTitle}}
- {{defaultSelectedText}} {{#each projectNames}}
- {{name}} {{/each}} {{#if newProjectText}}
-
{{newProjectText}}
{{/if}}
{{newProjectTitle}}
{{projectNameErrorText}}